[コントロールワードアドレス]から連続2ワード分を使用してPDFビューアの表示・非表示、および表示するPDFの選択をコントロールします。

コントロール
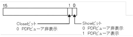
ビット0がONのときは、PDFビューアが表示され、ビット0がOFFになります。
ビット1がONのときは、PDFビューアが閉じ、ビット1がOFFになります。
ビット0とビット1が同時にONの場合、PDF ビューアは表示されず、両方のビットがOFFになります。

ファイル番号
ここに格納された値と一致するPDFビューア設定の[ファイル番号]のPDFが表示されます。